秀霸,中国品牌,世界品质

咨询热线:13256689305

广东东莞市常平医院污水处理运营服务招标公告

发布人:秀霸二氧化氯消毒剂    发布时间:[2019年05月09日]

广东东正招标有限公司受东莞市常平医院的委托,对东莞市常平医院污水处理运营服务进行公开招标采购,欢迎符合资格条件的供应商投标。

  • 一、采购项目编号:441900-201904-0006005508-0001
  • 二、采购项目名称:东莞市常平医院污水处理运营服务
  • 三、采购项目预算金额(元):1,699,920.00
  • 四、采购数量:一项
  • 五、采购项目内容及需求(采购项目技术规格、参数及要求,需要落实的政府采购政策):

包号 货物服务名称 数量 技术规格、参数及要求 预算金额(单位:元)

A包

东莞市常平医院污水处理运营服务

1.0

详见采购文件

1,699,920.00

  • 六、供应商资格:

    1、投标人必须具备《中华人民共和国政府采购法》第二十二条规定的基本条件,并提供以下证明资料: 1)投标人须为在中华人民共和国境内登记注册(并合法运作)的具有独立承担民事责任能力的法人、其他组织,投标时提交有效的营业执照(或事业法人登记证或身份证等相关证明)副本复印件。 2)投标人须具有良好的商业信誉和健全的财务会计制度。(须提供财务报告或基本开户银行出具的资信证明或专业担保机构出具的投标担保函复印件。) 3)有依法缴纳税收和社会保障资金的良好记录(提供投标截止日前3个月内任意1个月依法缴纳税收和社会保障资金的相关材料。如依法免税或不需要缴纳社会保障资金的,须提供相应证明材料)。 4)具备履行合同所需的设备和专业技术能力(按投标文件格式填报《货物及设备一览表格式》和《拟安排本项目技术人员情况表格式》)。 5)投标人参加政府采购活动前三年内,在经营活动中没有重大违法记录(可参照投标文件格式填报《在经营活动中没有重大违法记录的书面声明》)。 2、投标人的单位负责人为同一人或者存在直接控股、管理关系的不同投标人,不得参加同一合同项下的政府采购活动;除单一来源采购项目外,为采购项目提供整体设计、规范编制或者项目管理、监理、检测等服务的供应商,不得再参加该采购项目的其他采购活动。 3、投标人未被列入 信用中国 网站(www.creditchina.gov.cn) 记录失信被执行人或重大税收违法案件当事人名单或政府采购严重违法失信行为 记录名单;不处于中国政府采购网(www.ccgp.gov.cn) 政府采购严重违法失信行为信息记录 中的禁止参加政府采购活动期间。(以采购代理机构投标截止日当天在 信用中国 网站(www.creditchina.gov.cn)及中国政府采购网(www.ccgp.gov.cn)查询结果为准;在上述网站查询结果显示 很抱歉,没有找到您搜索的企业 或 共0条记录 ,视为没有上述不良信用信息记录;如相关失信记录已失效,投标人需提供相关证明资料);

  • 七、符合资格的供应商应当在2019年05月08日至2019年05月15日 期间(办公时间内,法定节假日除外)到(广东东正招标有限公司)(详细地址:东莞市南城区第一国际二期百安中心B座2105号)购买招标文件,招标文件每套售价150.00元(人民币),售后不退。
  • 八、投标截止时间:2019年05月29日 14:30
  • 九、提交投标文件地点:东莞市南城区西平社区宏伟三路45号东莞市公共资源交易中心开标8室
  • 十、开标时间:2019年05月29日 14:30
  • 十一、开标地点:东莞市南城区西平社区宏伟三路45号东莞市公共资源交易中心开标8室
  • 十二、本公告期限自2019年05月08日 至 2019年05月15日 止
  • 十三、联系事项

    (一)采购人:东莞市常平医院 地址: 广东省东莞市常平镇板石大道82号

    联系人: 谢先生 联系电话: 0769-83331030

    传真: 0769-83331030 邮编: 523000

    (二)采购代理机构: 广东东正招标有限公司 地址: 东莞市南城区第一国际二期百安中心B座2105号

    联系人: 李先生 联系电话: 0769-23021089

    传真: 0769-23021019 邮编: 523000

    (三)采购项目联系人:熊先生 联系电话: 0769-23021089

  • 备注:

  • 1)供应商在购买招标文件时须提供如下证明材料: 
    (1)《营业执照》或《事业单位法人证书》复印件(加盖公章); 
    (2)税务登记证(国、地税)复印件(加盖公章); 
    (3)组织机构代码证复印件(加盖公章)。如 三证合一 的营业执照,则不需要提供税务登记证和组织机构代码证。 
    2)凡参与本项目政府采购活动的供应商: 
    ①在开标前须通过东莞市政府采购网(http://czj.dg.gov.cn/dggp)或东莞市公共资源交易网(http://ggzy.dg.gov.cn)进行建档入库,已在市公共资源交易中心入库(企业身份为 政府采购类 )的除外。入库路径:1.东莞市政府采购网-供应商注册;2.东莞市公共资源交易网-企业信息登记-公共资源交易企业库。详见东莞市政府采购网重要通告《关于做好政府采购供应商建档入库的通知》。 
    ②在开标前须通过广东省政府采购网(http://www.gdgpo.gov.cn/)进行建档入库,入库路径:广东省政府采购网-政府采购供应商(注册),办事指南连接:http://www.gdgpo.com/workEnchiridion.html

     

    第一篇  用户需求书

    一、项目简介

    (一)基本情况

    常平医院是东莞市13所按照三级医院管理的医院之一,是常平镇唯一的公立医院,是东莞市社保定点医院和广铁集团医保定点医院,发展定位为东莞东部区域中心医院。医院占地面积75702.97m2,定编病床700张,设一、二级专科35个,在职员工总人数1000余人,其中正高职称47人,副高职称101人,年门诊量达140余万人次、收住病人2.5万人次。

    共设35个临床专业和10个辅助检查治疗科室。35个临床专业分别是呼吸内科、消化内科、肿瘤科、心血管内科、介入治疗科、血液内科、风湿免疫科、神经内科、内分泌代谢科、肾内科、胃肠外科、肝胆外科、心胸外科、乳腺外科、泌尿外科、肛肠科、烧伤整形科、神经外科、脊柱外科、关节外科、手足外科、妇科、产科、普通儿科、新生儿科、急诊科、重症医学科、感染性疾病科、耳鼻咽喉科、眼科、口腔科、中医科、康复医学科、麻醉科、皮肤科。10个辅助检查治疗科室分别是医学影像科、超声医学科(含心功能)、检验科、输血科、病理科、药剂科、手术室、血透室、高压氧治疗室、消毒供应室。

    本项目污水主要来源于院内日常医疗清洗、病房、淋浴房等医疗服务中排出的废水和污水,出水水质要达到中华人民共和国《医疗机构水污染物排放标准》(GB18466-2005)和广东省地方标准《水污染物排放限值》(DB44/26-2001)第二时段一级排放标准要求。


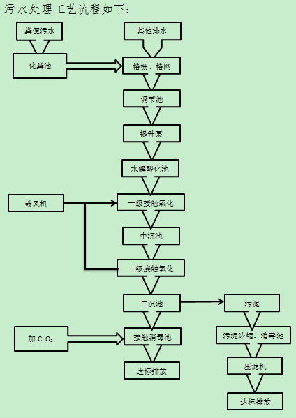
    (二)污水处理站内主要构筑物

    主要构筑物:

    水解酸化池1座、调节池1座、厌氧池1座、接触氧化池2座、水解酸化池1座、沉淀池2座、消毒池1座、风机房1座、控制室1座、加药间1座、储存间1座、人孔盖板多个等。


    (三)医院内主要设备设施情况

    现有主要设备一览表:

    序号

    设备名称

    单位

    数量

    备注

    1

    人工格栅

    1


    2

    污水提升泵

    2


    3

    污泥回流泵

    1


    4

    填料及填料支架

    4


    5

    罗茨风机

    2


    6

    电控箱

    1


    7

    二氧化氯发生器

    1


    8

    带式压滤机

    1


    9

    臭气处理系统

    1



    (四)污水站设计处理水量

    设计水量:450m3/d,每天24小时连续运行。


    (五)服务的范围和内容

    1、服务范围:从格栅池进水口到标准排放口出口范围内的污水处理设施、设备、药剂投加等日常运行和维护。同时,负责污水站除臭废气系统项目的日常管理和维护。

    2、服务内容:

    (1)运静态档案系统建立和维护,包括运营相关管理制度、交接班制度、完善的项目组织结构图、操作手册、污水站平面图、污水流程图、药剂出入库记录、药剂使用记录、检测记录表、设备日常维护记录、设备维修记录、污泥压滤记录等,以及东莞市卫生健康局、东莞市环境保护局等相关上级管理部门要求的制度、应急预案、管理记录等资料、档案。

    (2)建立切实可行的设备设施维护制度、应急预案、应急管理制度、完善的售后服务体系,每年不少于2次的应急工作预防演练,要求邀请采购人3名以上电工参加。

    (3)污水站日常所需药剂,主要包括石灰、盐酸、亚氯酸钠、次氯酸钠等药剂由中标人负责,全部药剂进场前,须向院方提供相关质量合格证明等材料,经双方核对后填写危险化学品入库记录。

    (4)污水站日常所需各监测指标测试试剂(试纸)的购买与使用,由中标人负责。

    (5)配合采购人、环保部门、卫生部门的常规检测和问询,协助采购人办理相关排污许可、环保调研等工作。

    (6)严格执行环保部门、卫生行政部门的相关规定,负责污水处理设施的运营管理。

    (7)保持污水处理站现场整洁卫生。

    (8)各种有关应急事件处理。

    (9)中标人负责清理污水池内淤泥,每年至少清、处理一次,中标人必须按上级管理部门相关规定处理淤泥,并做好登记记录。

    3、防护内容:

    (1)安全防护:①操作现场应配备必备的安全保护措施和消防措施;②在进行高空、池面、水下和受限空间等危险作业时,应当有专人进行监护;③易发生事故处应设有警示牌,在构筑物的明显位置应配备防护救生设施及用品。

    (2)个人防护:①岗位人员配备必要的安全保护措施(耐酸碱橡皮手套、橡胶耐酸碱服,护目眼镜、防毒面具、救生衣、救生圈、安全绳、防泄漏等防护救生用品等);②中标人按国家要求,结合现场实际负责提供现场操作员的个人防护用品,应定期检查和更换上述防护用品。


    (六)技术参数及要求

    1、运营服务

    (1)中标人必须制定完善的运营管理网络机构图表,至少包含人员组织架构、设备设施基本情况、污水处理流程图、应急处理措施等。

    (2)明确的承包责任条文,含对当地环保管理机构的承诺以及对发包方的管理、运营承诺。

    (3)建立健全的考核制度。

    (4)建立健全的运营参数及设备完好率,记录考核交接班制度。

    (5)保证污水处理系统正常运行使用,保证出水水质达到中华人民共和国《医疗机构水污染物排放标准》(GB18466-2005)和广东省地方标准《水污染物排放限值》(DB44/26-2001)第二时段一级排放标准要求。

    2、设备仪表运营维修、保养制度

    (1)建有设备保养清单,明确设备保养内容及制度。

    (2)设备完好率记录和检修计划申报表。

    (3)设备保养记录,含材料消耗记录。

    (4)仪表保养检验记录。

    (5)电气设备的运营及安全可靠性记录。

    (6)制定完善的设备仪表运营完好性考核和奖惩制度。

    3、现场管理

    (1)加强日常检查巡视,防止跑、冒、滴、漏。

    (2)对管路、水箱、阀门等进行日常维护和定期检修。

    (3)确保门、窗、地面、玻璃等设施无破损残缺,能正常使用。

    (4)定期对污水处理设施进行清通、养护及清除污垢,保证排水系统通畅。

    (5)对电气设备定期巡视维护和重点检测。

    (6)加强日常维护检修,公共使用的照明灯具、线路、开关保证完好,确保用电安全。

    (7)及时发现并解决故障,维修合格率100,设备完好率95%以上。

    4、资料管理:保证交给采购人的各项档案资料的完整性、完好性、及时性。

    5、服务受理:保证有效投诉处理并整改率100%;保证管理服务用户总满意率90%以上。

    6、污水排放要求

    合同期内,出水水质达到中华人民共和国《医疗机构水污染物排放标准》(GB18466-2005)和广东省地方标准《水污染物排放限值》(DB44/26-2001)第二时段一级排放标准要求。


    (七)现场项目组人员安排

    1、岗位人数:5

    2、运营人员(操作人员)基本要求,共3人

    (1)身体健康,必须是经过严格培训考核,具有国家环保部颁发的污水操作工上岗证。

    (2)能熟练掌握化验设备、污水处理站设备设施,准确的监测进出水水质参数

    (3)必须具有处理突发事故的能力,熟悉消防、用电、污水泄漏、危险化学品泄漏等突发事件的处理措施和报告流程。

    3、领班基本要求,共1人

    (1)身体健康,本科以上学历;

    (2)负责污水站的运行管理;

    (3)负责污水站所有制度的制定和监督执行;

    (4)负责采购人及环保局的协调沟通。

    4、化验员1人,负责日常水样自检。

    ★注:污水处理站现场由中标人安排至少1名操作人员24小时驻点管理。


    二、运营费用概算

    (一)日常维修费

    1、根据运营服务项目内容及要求

    (1)中标人主要负责污水站的日常零配件、易损件、易耗品的更换与使用,现场警示标志如易爆、有毒、有害、腐蚀性、易坠落等设置。

    (2)公用水电费用由采购人承担。

    (3)污水处理站范围内的日常绿化管理费用由采购人承担。

    (4)招标范围内的所有项目(含设备)的维修和零配件,单项单价1000元以下,由中标人承担和实施;1000元以上的维修和零配件费用,中标人应及时向采购人上报,对故障提供有效的维修方案和报价。需更换零配件时,经采购人确认采购后,由投标人安装、维修或协助第三方安装、维修。

    (5)水质监测费:中标人负责每月污水水样第三方有资质公司检测报告以及排污许可证年审所需的监测报告所产生的费用。

    (6)其他:包括不可预见费、税金。

    2、本项目污水处理站运营服务费采用包干制,包括服务成本、法定税费和运营服务企业的利润等一切应尽费用。应包括以下内容:

    序号

    项目名称

    备 注

    1

    人  工

    员工/管理人员工资,包含养老保险、意外保险等人员社保福利。

    2

    员工住宿餐费

    包括早餐、午餐、晚餐、宵夜;住宿。

    3

    监测、送检及试剂费

    (1)每日监测:PH值2次、余氯2次;

    (2)每周监测:COD、色度、SS、余氯、PH、氨氮、磷酸盐等常规项目;

    (3)每月监测:在每周监测基础上增加粪大肠杆菌群数、沙门氏菌、志贺氏菌;

    (4)以上监测未提及的项目以《医疗机构水污染物排放标准》 GB18466-2005和广东省地方标准《水污染物排放限值》(DB44/26-2001)为标准

    4

    耗材材料费

    包括UV灯管、活性炭更换、压滤机滤布、余氯电极、喷淋塔填充球维护

    5

    细菌培养费

    培养细菌,包括污泥等

    6

    劳动防护品

    包括口罩、防护手套、防护眼镜、水鞋、工作服、围裙、扫把、洗衣粉等日常用品

    7

    设备、管道维修维护费

    包括设备的日常保养与维护(臭气处理系统、水泵、风机、仪表、电控柜、斜管、管道、阀门、设备管道定期油漆翻新等材料维修)

    8

    污水处理药剂(按450m2/d处理量)

    包含氯酸钠、盐酸、营养剂、PAM(聚丙烯酰胺)、NAOH(氢氧化钠)、消泡剂、面粉等营养剂。

    9

    污泥清理费

    包括污泥装袋和上车、处理等的费用

    10

    管理费

    包括监督管理、与市政环保各项业务等事宜

    11

    风险抵抗费

    不可预见费用

    12

    税金

    运营服务票

    注:以上运营投放药品、药剂、耗材、防护用具等,具体以我院污水处理站实际情况及中标公司的日常营运管理为准,污水排放必须达到《医疗机构水污染物排放标准》GB18466-2005和广东省地方标准《水污染物排放限值》(DB44/26-2001)第二时段一级排放标准要求,工作人员日常工作、防护、药品保存及投放等管理工作必须符合国家相关法律法规。

    3、投标人应根据本企业的成本自行决定报价,但不得以低于其企业成本的报价投标;投标人报价必须充分考虑到医院服务要求和特点,以及污水处理站运营服务的各种管理因素和环境条件,在资源配置方面必须满足现有服务需求,并能够保持持续性改进提升的投入能力。中标人的报价包括入场的各项费用,医院不再为此增加任何费用。

    4、投标人的投标报价,应是本项目招标范围和招标文件及合同条款上所列的各项内容中所述的全部,不得以任何理由予以重复,并以投标人在中提出的综合单价或总价为依据。

    5、中标人根据有关法律法规与采购单位签订的污水处理站运营管理委托合同,对该污水处理站实行统一管理,综合服务,自主经营,自负盈亏。


    三、服务质量监督和项目验收要求

    1、保证医院污水排放全年达到环保主管部门、相关疾控部门要求的排放标准。

    2、由中标人分别于当年5月、11月进行污水处理系统应急演练,并做总结报告上交总务科审核、存档。

    3、依据污水站操作、保修手册,规范操作,定期保养,保持污水站所有设备设施的正常运行,并配合采购人完成各项检查工作。


    四、注意事项

    1、中标人不得将项目非法分包或转包给任何单位和个人。否则,采购人有权即刻终止合同,并要求中标人赔偿相应损失。

    2、投标人使用的标准必须是国际公认或国家、或地方政府颁布的同等或更高的标准,如投标人使用的标准低于上述标准,评标委员会将有权不予接受,投标人必须列表将明显的差异详细说明。

    3、委托管理其间,所有委托管理项目如因未执行国家相关政策法规、或因管理不善、服务不规范等原因引发事故、纠纷,或受到主管部门的处罚,由中标人承担全部责任。

    4、合同终止时,中标人应将各项目条款的工作记录、设施管理使用及检测记录等移交给采购人。

    5、在合同执行期间,中标人须接受市、镇上级主管部门的监管。


    五、常平医院污水处理运营每月质量考核表

    项目内容

    基本要求

    标准分值

    评分方法

    存在问题

    得分情况

    制度完善

    建立完善污水处理管理制度,制定严格的岗位责任制度(设施巡视制、设备保养制、交接班制、安全操作制等)。

    5

    缺一项扣1分,扣完为止。

    按现场实际情况,编制各工艺段操作规程、参数、工艺调整的范围和程序等工艺管理作业指导书;

    4

    现场进行检查,每缺一项扣1分,直至扣完为止;执行不到位,每发现一处扣1分,扣完为止

    相关管理制度、人员岗位职责、工艺流程、应急措施等规章制度须要上墙。

    4

    缺一项扣1分,扣完为止

    构筑物和环境安全

    高温、高压、易燃、易爆、有毒(盐酸)、有害、腐蚀性(聚合氯化铝、盐酸)、放射性、易垮塌、易触电、易坠落(水池)、危险物品、设施或场所等,必须设有明显的警示标志或采取有效隔离措施;

    5

    安全标志或防护设施不齐全,不合理扣1分,扣完为止

    污水处理站各建筑物外观整洁、无破损、地面干净、池面干净无污物,污水处池内无漂浮物,处理设施无泄漏现象。

    3

    现场检查,每一项1分,扣完为止。。

    人员配备、安全培训、保护措施

    配备行政管理人员、技术管理人员、运行操作工及维修人员特种作业人员(化验人员),各员工必须取得相应的资格证书,才能上岗作业。

    5

    人员配备不符合要求,每处扣1分,扣完为止。

    (1)操作现场应配备必备的个人安全保护措施和消防措施。

    7

    未严格遵守安全操作规程,扣1分;在进行高空、池面、水下和受限空间等危险作业时,未采取有效保护措施,扣2分;从事危险作业无专人负责监护,扣2分,扣完为止。

    (2)在进行高空、池面、水下和受限空间等危险作业时,应当有专人进行监护,严格按照国家有关规定作业。

    (3)易发生事故处应设有警示牌,在构筑物的明显位置应配备防护救生设施及用品。

    (1)制定年度培训计划并实施,每月培训记录、材料等报送我院。

    6

    未制定年度培训计划扣6分。已制定年度计划,但未及时报送培训记录等材料,缺一项扣1分,扣完为止。

    (2)培训资料齐全(培训大纲、培训内容、学习记录、员工答卷)。

    运行台帐

    认真做好运行记录和统计报表,主要包括:设施设备及自控仪表(水质、水量、水位、仪表等)等运行记录和台帐;投放药剂情况、主要工艺参数控制记录;值班过程中、交接班等记录;污泥产量、絮凝剂的配制及用量、污泥外运记录;各种能耗如水、电等记录;记录、报表按时填写、准确无误、字迹清晰,并妥善保管,备院方检查。

    4

    台帐不及时填写,扣1分;报表有缺失,每发现一处扣1分;报表统计有误、不真实,每发现一处1分,扣完为止。

    事故台账:污水处理量、污泥量及含水率、进出水水质、药耗、电耗、生产工艺有关的运行参数及相关情况,出现异常情况时,应记录时间、地点、原因分析及处理情况。

    3

    现场进行检查记录,无记录扣3分,记录不清晰每处扣1分。

    运行管理人员或操作人员应按规定定期巡检(每天一次)构筑物(调节池、生化反应池、消防水池等)、设备(提升泵、粗细格栅、砂水分离器、鼓风机、压泥机、消毒装置、推流装置等)、仪表(流量计、浊度计、液位计、溶解氧仪、余氯检测仪等)等的运行情况,并做好记录,发现异常情况,应按照规定程序及时处理。

    4

    现场进行检查记录,无巡检记录不得分,记录不清晰每处扣1分,发生异常情况,未及时处理扣1分。

    运行管理、操作和维护人员应按要求每日巡视检查电器设施、设备的运行状况并做好记录

    4

    现场检查,无电器设备、管线、雨水管网检查记录不得分,记录不规范每处扣1分。

    对污水处理站的各种管线、雨水管网应定期进行检查和维护,并做好记录。

    设备保养

    应配置专员每月负责设备的维护、保养、检查、维修、故障鉴定、更新等设备管理工作。

    2

    现场进行检查,无专人负责设备保养此项扣2分。

    必须建立完整的设备单机档案资料。设备单机档案应包括基本参数、运行、保养、维修、故障、更新和报废等记录。

    2

    设备单机档案不齐全、不清晰每发现一处扣1分;

    制定合理的设备月度和年度检修计划、更新改造计划,并提交院方相关部门。

    2

    无检修计划此项不得分,检修不及时每发现一次扣0.5分。

    设备运行、水质要求

    在生产运行中使污水处理设施和设备经常处于佳运行状态,做到达标排放。确保进场的污水100%经过处理,不得擅自减产、停产,不得对周边居民生活及环境造成严重影响。

    4

    污水处理设施和设备出现不上报扣4分。未请示院方擅自停机扣4分。

    水质报表

    按周期进行日、月、半年和年度进、出水水质检测报表,做到规范、完整、真实。每日监测:PH值2次、余氯2次;每周监测:COD、色度、SS、余氯、PH、氨氮、磷酸盐等常规项目;每月监测:在每周监测基础上增加粪大肠杆菌群数、沙门氏菌、志贺氏菌;以上监测未提及的项目以《医疗机构水污染物排放标准》 GB18466-2005和广东省地方标准《水污染物排放限值》(DB44/26-2001)或上级管理部门要求为标准。

    10

    水质检测项目未按周期进行检测的,每项次扣2分;检测报表不真实,每处扣2分;抽检水质报告有一项不合格,扣10分。

    废弃物处理

    处理污水处理站脱水污泥,使其含水率不超过80%;污泥中的污染物控制指标及污泥处理处置是否执行相关国家规定。出泥运行记录和统计报表,做到完整、规范。

    4

    污泥处理处置未执行相关国家规定扣1分。出泥运行记录和统计报表,不完整或记录不规范每处扣1分

    污泥管理

    对生产过程中产生的废液、废渣以及有毒、有害物质应按当地管理部门要求妥善处理、处置,并及时清洗其堆放处。

    4

    检查现场处理情况,处理不及每处时扣1分,处理不妥善每处扣1分。

    报表反馈

    每月总结污水处理站基本情况,包含现场人员工作情况、药剂消耗情况、污水处理站运行情况、水质情况等、存在隐患及解决措施;并每月附上第三方检测公司水质检测报告,检测内容至少包含《医疗机构水污染物排放标准》GB18466-2005和广东省地方标准《水污染物排放限值》(DB44/26-2001)或上级管理部门要求。

    10

    每月无第三方水质检测报告扣10分,无每月总结报告扣10分。

    其他事项

    协助院方做好其他环保要求的工作,如排污申报、环保检测调研等数据收集、整理、填写,确保提供的数据真实、有效。

    8

    不配合数据收集、整理,故意推诿、拖拉工作扣8分。

    得分情况

    设计总分

    100

    实际得分


    注:

    1、考核标准、等级及扣分标准,100分为满分,共分为4个等级。其扣分标准如下:

    ⑴考核得分为91-100分可取全额;

    ⑵考核得分为81-90分按服务费的15%计算扣罚;

    ⑶考核得分为71-80分按服务费的30%计算扣罚;

    ⑷考核得分为70分以下(含70分)按服务费的50%计算扣罚,同时终止合同。

    2、若检查过程中发现污水排放水质、环境处置、药剂投放、消防安全等内容、日常记录存在弄虚作假,造成环境污染,或导致我院被环境事故罚款、黄(红)牌警告、其他严重影响时,我院将立即终止合同,其所造成的罚款皆有运营公司承担。

  •  

  • 以上招标资讯由秀霸牌二氧化氯官网(www。sdclo2。com)为您转载,如有侵权,请联系电话400-8697-001删除。
    二氧化氯、过硫酸氢钾厂家供货热线:13256689305,本厂承诺不参加该投标项目,欢迎各地消毒产品经销商来电洽谈合作事宜。

     
    首页|关于华实|二氧化氯消毒剂|二氧化氯发生器|华实资讯|联系华实
    回到顶部